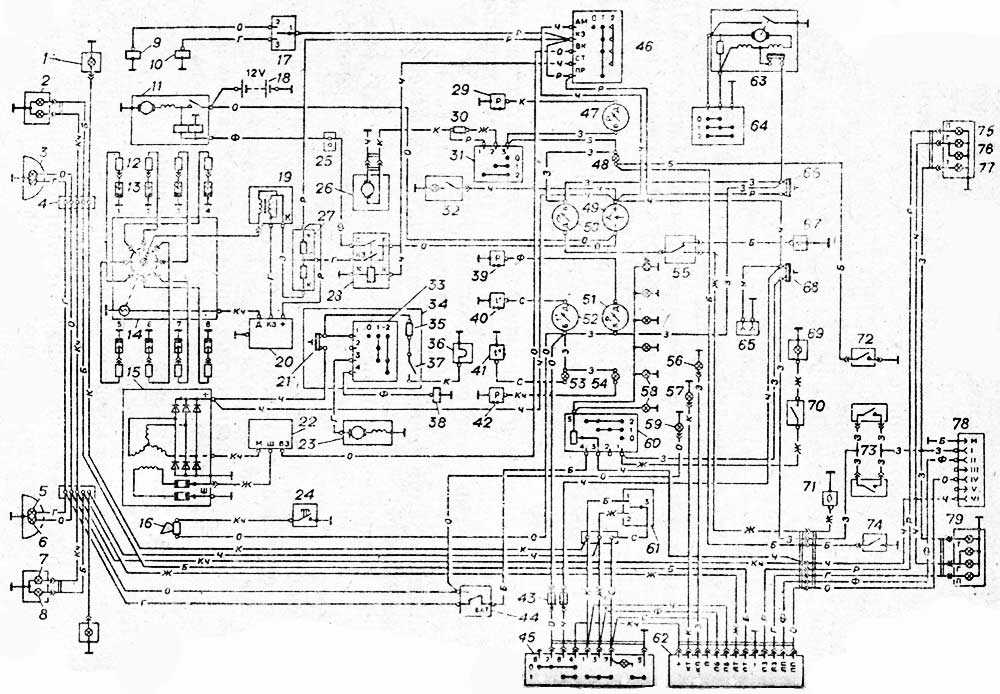
Схема электрооборудования ГАЗ 53-12
Подробная схема электрических соединений ГАЗ 53 изображена на рисунке ниже (кликнете для увеличения).

Схема электрооборудования автомобиля ГАЗ 53-12
- боковой указатель поворота
- передний фонарь
- фара
- соединительная панель
- нить дальнего света
- нить ближнего света
- лампа указателя поворота
- лампа габаритного света
- электромагнитный бензиновый клапан
- электромагнитный газовый клапан
- стартер
- помехоподавительный наконечник
- свечи
- датчик-распределитель
- генератор
- звуковой сигнал
- переключатель БЕНЗИН-ГАЗ
- аккумуляторная батарея
- катушка зажигания
- транзисторный коммутатор
- предохранитель
- регулятор напряжения
- электродвигатель вентилятора
- кнопка звукового сигнала
- соединительная панель
- электродвигатель отопителя
- добавочный резистор
- дополнительное реле стартера
- датчик давления газа
- резистор
- переключатель отопителя
- подкапотная лампа
- переключатель
- пульт управления пусковым подогревателем
- контрольный резистор
- свеча
- выключатель свечи
- электромагнитный клапан
- датчик давления масла
- датчик температуры двигателя
- датчик перегрева двигателя
- датчик аварийного давления масла
- предохранитель
- ножной переключатель света
- выключатель аварийной сигнализации
- выключатель зажигания
- указатель давления газа
- сигнализатор неисправности тормозов
- указатель тока
- указатель уровня топлива
- указатель давления масла
- указатель температуры двигателя
- сигнализатор перегрева двигателя
- сигнализатор давления масла
- переключатель датчиков топлива
- сигнализатор указателей поворота прицепа
- сигнализатор указателей поворота
- лампа освещения приборов
- сигнализатор дальнего света
- переключатель освещения
- переключатель указателей поворота
- реле указателей поворота и аварийной сигнализации
- электродвигатель стеклоочистителя
- переключатель стеклоочистителя
- розетка переносной лампы
- предохранитель 15 А
- датчик уровня топлива основного бака
- предохранитель 20 А
- плафон
- выключатель плафона
- датчик уровня топлива дополнительного бака
- выключатель проверки сигнализатора неисправности тормозов
- выключатель сигнала торможения
- датчик сигнализатора неисправности тормозов
- лампа указателя поворота
- лампа габаритного света
- лампа сигнала торможения
- розетка прицепа
- задний фонарь
Обозначение цвета проводов на электрической схеме ГАЗ 53:
- Б — белый
- К — красный
- Ж — желтый
- З — зеленый
- Кч — коричневый
- Ч — черный
- Г — голубой
- О — оранжевый
- Р — розовый
- Ф — фиолетовый
- С — серый
Источник статьи: http://gaz5312.ru/elektrooborudovanie/sxema-elektrooborudovaniya-gaz-53-12.html
Как Выставить Зажигание На Газ 53 Видео
Как установить газ на зажигание 53 Видео
Полная линия: ГАЗ-3307, 53, ГАЗ-3309, ГАЗ-66, 3308, 33081, 33086, ГАЗ-33104
Установка зажигания автомобилей ГАЗ-53, ГАЗ-3307
Система зажигания ГАЗ-53, ГАЗ-3307 представляет собой 12-вольтный бесконтактный аккумуляторный транзистор, состоящий из электронных источников тока, катушки зажигания, дополнительного резистора, выключателя, выключателя зажигания, свечей зажигания, свечей зажигания, выключателя зажигания и низкого напряжения зажигания.
Рис. 1. Схема системы зажигания ГАЗ-53, ГАЗ-3307
А — до стартера; 1 — катушка зажигания; 2.7 — первичная обмотка; 3 — вторичная обмотка; 4 — батарея; 5 — текущий индикатор; 6 — дополнительное реле стартера; 7 — дополнительный резистор; 8 — выключатель зажигания и стартер; 9 — шумоподавляющий резистор; 10 — свеча зажигания; 11 — датчик распределителя; 12 — ползунок резистора для подавления шума; 13 — обмотка распределителя; 14 — постоянный магнит; 15 — выключатель; R1 — резистор МЛТ-8,2 кОм; R2 — резистор MLT-1, R3 — резистор MLT; R4 — резистор МЛТ-82 кОм; R5 — резистор МЛТ-62 Ом; R6 — резистор МЛТ-200 Ом; R7, R8 — резисторы МЛТ-47 кОм; С2 — конденсатор К73-17-250Б-0Д; СЗ — конденсатор К73-17-4008-1; Конденсаторы С4, С5 — К73-17-250В-0,047 мкФ; С6 — конденсатор К50-29-160В-10; С7 — конденсатор КЛ-2-И20-500В-1000; ВИ — КДЮ2БилиКД4 521А; V2 — диоды КД209А или КД212А; V3 — CT 848 A транзистор; V4, V5 — транзисторы KT630B, также известные как KT653B; V7 — это диод 102 В
Надежная и экономичная работа двигателя зависит от бесперебойной работы системы зажигания ГАЗ-53. Для устранения радиопомех, вызванных системой зажигания, провода высокого напряжения имеют распределенное сопротивление, а наконечники свечей имеют резисторы подавления. Схема набора учетных программ зажигания показана на рис. 1.
Технические характеристики системы зажигания автомобилей ГАЗ-53, ГАЗ-3307
Порядок зажигания ГАЗ-53. 1 — 5 — 4. 2-6 — 3,7 — 8 Тип распределителя зажигания. 24,3706 Скорость вращения распределительного вала составляет 1 мин при непрерывном зажигании во время работы с катушкой зажигания B116 на трехэлектродном разряднике с искровым разрядником 7 мм, мин-1. 20 — 2300 Направление вращения распределителя (распределителя) ролика ГАЗ-53. по часовой стрелке Катушка зажигания ГАЗ-53. B116 Свечи. A11 Размер искрового промежутка в свечах, мм 0,8 — 0,95 Дополнительный резистор. 14,3729 Переключатель. 13.3734 или 13.3734-01 Наконечник свечи 35.3707200 Сопротивление наконечника, кОм. 4 — 7
Катушка зажигания ГАЗ-53, ГАЗ-3307 (В 116) используется для преобразования тока низкого напряжения в ток высокого напряжения.
Катушка зажигания ГАЗ-53, ГАЗ-3307 (В 116) представляет собой трансформатор, на металлический сердечник которого намотан вторичный элемент, а над ним — первичная обмотка. Сердечник с обмотками установлен в герметичном железном корпусе, заполненном маслом и покрытом высоковольтным пластиковым корпусом.
Сопротивление обмотки при 15 — 35 ° C: первичное 0,43 Ом, вторичное 13 000 — 13 400 Ом.
Техническое обслуживание зажигания ГАЗ-53, ГАЗ-3307
Для защиты от возможного повреждения пластиковой крышки, катушка должна быть очищена от грязи, пыли и масла, чтобы проверить надежность проводов высокого и низкого напряжения.
Когда двигатель не работает, вы не можете оставить зажигание включенным, чтобы избежать перегрева катушки, что приведет к его неисправности. Использование других типов катушек зажигания недопустимо.
Причинами неисправности катушки зажигания ГАЗ-53, ГАЗ-3307 являются: обрыв изоляции; межконтурная схема; сколы и трещины в пластиковой крышке; перегорание катушки зажигания из-за отсутствия высоковольтного провода в розетке.
В обмотках катушек зажигания недостатки в большинстве случаев возникают из-за их перегрева и работы с увеличенными разрядниками. Перегрев происходит в основном, когда зажигание включено и двигатель не запускается.
При снятии катушки зажигания ГАЗ-53, ГАЗ-3307 на замену убедитесь, что провода подключены к клеммам катушки в исправном состоянии и надежно закреплены. Катушка должна проверяться на специальном экране с транзисторным переключателем, дополнительным резистором и распределителем.
Двигатели
Линейка силовых установок автомобиля состоит из 3 двигателей:
- 8-цилиндровый V-образный 4-тактный бензиновый агрегат ЗМЗ-5231.10 с карбюраторной системой питания и жидкостным охлаждением. Данный мотор имеет клапанный механизм OHV, систему рециркуляции отработанных газов и алюминиевые блоки. Он относится к экологическому классу «Евро-3». Параметры двигателя: рабочий объем – 4,67 л, номинальная мощность – 91,2 (124) кВт (л.с.), степень сжатия – 7,6, масса – 275 кг, максимальный крутящий момент – 3000-3400 Нм. Для мотора используется бензин Аи-80 или А-76. При дополнительной регулировке возможно применение топлива Аи-92.
- 4-цилиндровый рядный 4-тактный дизель «ММЗ Д-245» с турбонаддувом, жидкостным охлаждением, непосредственным впрыском топлива и охладителем наддувочного воздуха. Агрегат соответствует экологическому классу «Евро-4». Параметры: рабочий объем – 4,75 л, номинальная мощность – 92,2 (125,4) кВт (л.с.), степень сжатия – 17, масса – 430 кг, максимальный крутящий момент – 1800-2100 Нм.
- 4-цилиндровый рядный 4-тактный дизельный двигатель «ЯМЗ-5344» с турбонаддувом, жидкостным охлаждением, непосредственным впрыском топлива и охладителем наддувочного воздуха. Мотор относится к категории «Евро-4». Параметры: рабочий объем – 4,43 л, номинальная мощность – 99 (134,5) кВт (л.с.), степень сжатия – 17,5, максимальный крутящий момент – 1900-2100 Нм.
Опционально устанавливается предпусковой подогреватель.
Блоки под капотом
Блок предохранителей
Вариант 1
На кронштейне крепления бачка ГУР установлен блок предохранителей из четырёх плавких предохранителей на 60А, 30А, 60А и 30А.
Крайний предохранитель на 60А защищает цепь штифтовых свечей накаливания. Предохранитель на 30А защищает световую цепь автомобиля. Второй предохранитель на 60А защищает все цепи автомобиля, кроме цепи стартера. Крайний предохранитель на 30А защищает цепь блока управления двигателем.
Вариант 2
Справа на панели боковины капота установлен блок предохранителей из четырёх плавких предохранителей на 30А, 40А, 90А и 125А.
Предохранитель на 30А защищает цепь блока управления двигателем. Предохранитель на 40А защищает световую цепь автомобиля. Предохранитель на 90А защищает общую плюсовую цепь автомобиля. Предохранитель на 125А защищает цепь нагревателя воздуха.

На этом всё. А если вы хотите помочь дополнить материал, то пишите в комментарии.
FakeHeader
Comments 33
Добрый день, на днях буду тоже мастерить себе такой, инфу изучаю и не пойму одного, перемычки ставят не все одинаково, каждый как-то по разному, вот сижу и думаю, мне то как ставить, может отличие есть какое?
День добрый. Я с оригинальной схемой сравнивал, не заметил противоречий. Правда это было уже так давно.
Ок, буду по твоей схеме мастерить!
Но я все же рекомендую, глянуть в схему и на подключение в машине и вообще на цвета всех проводов, ну мало ли, кто-то раньше лазил в проводку. Для перестраховки в общем, чтобы случайно не сделать плохо.
Ну вроде дополнительного оборудования нет, даже обогрева стекла, схему в интернете искать?если честно тоже переживаю за это, как бы лишних проводов да скруток не было там где не надо.
У меня в машине в бардачке лежит книжка от предыдущего хозяина, туда если че поглядываю. В интернете конечно есть. А где, кстати, другой вариант установки перемычек? По идее должно у всех одинаково быть.
Тут на драйве изучал, может конечно огляд взял, но мне кажется по другому делали, если найду скину скрин, книги нет, машина старенькая, но бодрая)))))
Ну удачи тебе, с этими мелкими доработками она еще будет и менее капризная)
Спасибо, то достало уже, то фары погаснут, то омыватель, может просадки по меньше будут, читал что просадки могут быть и по вине предохранителей, подскажи какие номиналы ставил, там плавкие родные стоят 8 и 16 ампер вроде, а евро какие ставить, в блоке при покупке большие номиналы стоят
На фото можешь глянуть, видно, и на схеме тоже подписано. У меня так и стоит.
Отличная статья, как раз буду делать подобное, спасибо!
У меня сегодня блок предохранителей тоже приказал долго жить после того, как я включил дальний свет в поселковой части города. Отключился дальний (и, как выяснилось позже, по приезду в гараж для выгрузки халявных запчастей — салонное освещение тоже отключилось), и я чуть не охренел — я уж испугался, что до дома не доеду: темно же ведь, хоть и восемь вечера. При попытке «моргнуть» дальним светом, реле не щёлкает. Но хорошо, что ближний свет не вышел из строя. После того как я приехал домой — я снял защитные крышечки с блока предохранителей, и обжёгся за некоторые посадочные контакты — нагрелись они не плохо, что сами посадочные места предохранителей повело, хотя сами предохранители визуально целые (в потёмках с фонариком многого не увидишь). Теперь буду ждать получку и готовиться просидеть выходные с паяльником в руке в гараже.
з.ы.: ничего из посадочных мест гнуть не пришлось для установки волговского блока на родные крепления жигулёвского блока?
Предохранители и блоки реле бмв е60 со схемами и расшифровками на русском языке
Следующей модификацией BMW 5 series после E39, стала E60. Автомобиль выпускался в 2003, 2004, 2005,2006, 2007, 2008, 2009 и 2010 году в двух вариантах кузова: седан (E60) и универсал (E61). Мы рассмотрим схемы блоков реле и предохранители бмв е60, а так же предоставим полное руководство по эксплуатации.
Запасные предохранители и пластмассовый пинцет должны находятся в комплекте шоферского инструмента. Спецификация предохранителей для Вашего автомобиля находится в багажном отсеке за правой боковой крышкой.
Блок предохранителей и реле под капотом BMW E60
Находится в моторном отделении ближе к лобовому стеклу.
Общая схема элементов блока
Описание
| 1 | Электронный блок управления двигателем |
| 2 | — |
| 3 | Реле блока управления высотой подъема клапана |
| 4 | Реле обогревателя системы вентиляции картера |
| 5 | Реле электродвигателя очистителя лобового стекла |
| 6 | Реле насоса системы подачи воздуха навыпуск |
| 7 | Реле системы управления двигателем |
| F1 | (30А) Управление двигателем |
| F2 | (30А) Управление двигателем |
| F3 | (20А) |
| F4 | (30А) |
| F5 | (30А) Управление двигателем |
| F6 | (10А) Управление двигателем |
| F7 | (40А) Управление двигателем |
| F8 | (30А) |
| F10 | (5А) Обогреватель системы вентиляции картера |
Основной блок предохранителей в салоне бмв е30
Он находится за вещевым ящиком (еще его могут называть бардачком). Для доступа необходимо открыть 2 фиксатора и сдвинуть защитную крышку.
Внешне выглядеть должно так.
Слева вверху должна располагаться брошюра с точным описанием предохранителей.
Подробное описание (нумерация с лева на право, одни из вариантов)
| F1 | (50А) Электронный блок управления ABS |
| F2 | (60А) |
| F3 | (40А) Резистор электродвигателя вентилятора отопителя |
| F4 | — |
| F5 | (50А) Блок управления освещением |
| F6 | (50А) Блок управления освещением |
| F7 | (50А) |
| F8 | (60А) |
| F9 | (60А) |
| F10 | (30А) |
| F11 | (5А) |
| F12 | (30А) |
| F13 | (30А) Блок управления раздаточной коробкой |
| F14 | (30А) Электропривод сиденья |
| F15 | (5А) |
| F16 | (30А) Реле электродвигателя очистителя лобового стекла |
| F17 | (5А) Блок управления электрооборудованием рулевой колонки |
| F18 | (30А) |
| F19 | — |
| F20 | (20А) Дополнительный отопитель |
| F21 | (30А) Электропривод сиденья |
| F22 | (30А) |
| F23 | — |
| F24 | (30А) |
| F25 | (30А) Электронный блок управления ABS |
| F26 | (20А) — |
| F27 | (30А) |
| F28 | (20А) Блок управления электрооборудованием рулевой колонки |
| F29 | (10А) |
| F30 | (20А) Топливный насос |
| F31 | (30А) Электропривод сиденья |
| F32 | (10А) |
| F33 | (30А) Электропривод сиденья |
| F34 | (20А) Мультимедийный блок управления |
| F35 | (5А) Система навигации |
| F36 | (7,5А) |
| F37 | (5А) Телефон |
| F38 | (5А) CD-чейнджер |
| F39 | — |
| F40 | (10А) DVD-чейнджер |
| F41 | (7,5А) Блок управления комбинацией приборов |
| F42 | — |
| F43 | — |
| F44 | — |
| F45 | — |
| F46 | — |
Второй вариант
Блок реле и предохранителей в багажном отделении
Он находится с правой стороны под обшивкой. Для доступа надо снять защитную крышку. Если необходимо, перед этим отцепите страховочный ремень.
Реальное фото блока в багажном отделении бмв е60
Оригинальное описание выглядит примерно так.
Таблица с расшифровкой
| Реле контроля силы тока аккумуляторной батареи | |
| 50 | 30А насос омывателя фар |
| 51 | 5А |
| 52 | 40А Реле компрессора активной подвески |
| 53 | 30А Электропривод передних сидений |
| 54 | 40А Обогреватель заднего стекла |
| 55 | 40А Блок управления приводом открывания/ закрывания задней двери |
| 56 | 5А Датчик дождя/ солнечного света |
| 57 | 5А Блок управления электродвигателем вентилятора кондиционера/ отопителя |
| 58 | 20А Очиститель заднего стекла |
| 59 | 5А Усилитель сигнала антенны |
| 60 | — |
| 61 | 7,5А Холодильник, предохранитель прикуривателя (до 09-2005) |
| 62 | 30А Блок управления электрооборудованием прицепа |
| 63 | 20А Дополнительный отопитель |
| 64 | 15А Блок управления электродвигателем вентилятора кондиционера/ отопителя |
| 65 | — |
| 66 | 20А Блок управления электроприводом люка |
| 67 | 10А |
| 68 | 5А |
| 69 | 5А Блок управления системой парковки |
| 70 | 10А Датчик дистанции до препятствия (адаптивная система поддержания скорости) |
| 71 | 30А Многофункциональный переключатель в сборе |
| 72 | 20А 8цил. бензин: Реле топливного насоса |
| 73 | 30А 09/07: Усилитель выходного сигнала аудиосистемы |
| 74 | 10А |
| 75 | 10А |
| 76 | 10А |
| 77 | 10А Главный дисплей |
| 78 | 5А |
| 79 | 10А |
| 80 | 10А |
| 81 | 7,5А |
| 82 | 7,5А Блок управления системы контроля давления в шинах |
| 83 | 30А Электропривод передних сидений |
| 84 | 15А |
| 85 | 7,5А |
| 86 | 40А Усилитель рулевого управления |
| 87 | 20А Предохранитель прикуривателя (после 09-2005) |
| 88 | 20А |
| 89 | 5А Внутреннее зеркало заднего вида с автозатемнением |
Проверьте наличие отдельного блока около аккумуляторной батареи на 2 элемента предохранителей с высоким номиналом:
- F92 (100А) — дополнительный электрический отопитель;
- F90 (200А) — блок предохранителей расположенного в приборной панели.
Дополнительная информация
Вот тут можете скачать полную инструкцию по эксплуатации БМВ Е60 в формате PDF, если не нашли ответ на свой вопрос.
Возможно, полезно будет ознакомится с примером замены реле бензонасоса.
vsepredohraniteli.ru
Возможные неисправности проводки
Если электрооборудование перестает работать, нужно проверять проводку.
Для нее характерны несколько неисправностей:
- Обрыв провода, зачастую является следствием его установки в ненадежное для этого место. При укладке проводов нужно учитывать, что они не должны соприкасаться с движущимися частями.
- Утечка тока. Обычно такая неисправность случается из-за пробоя в проводе. Для того, чтобы не допустить подобной проблемы, все проводки должны быть надежно заизолированы.
- Плохой контакт. Как правило, эта поломка связана либо с окислением контакта, либо с отсоединением кабеля от оборудования из-за плохой фиксации или вибраций.
Блоки под капотом
Под капотом находятся некоторые дополнительные элементы предохранителей и реле Газ 31105 крайслер.
Блок предохранителей
Крепится на левом брызговике и состоит из плавких вставок, закрыт защитной крышкой.

Схема

Назначение
- 60 А защищает цепь анти блокировочной системы тормозов (АБС);
- 60 А практически все цепи питания потребителей автомобиля, кроме стартерной и защищаемых остальными предохранителями блока;
- 40 А цепи питания освещения и световой сигнализации автомобиля;
- 90 А цепи аккумуляторной батареи, генератора, электро омывателя фар (при его наличии) и цепь питания электро вентилятора радиатора системы охлаждения двигателя.
С июля 2006 года через этот предохранитель подключен к генератору вывод «А29» блока управления двигателем, через который осуществляется функция управления током возбуждения генератора (регулировка напряжения в бортовой сети автомобиля).
Блок реле
Располагается рядом с блоком предохранителей.

Тут могут находится следующие реле:
- реле электро вентилятора радиатора системы охлаждения двигателя,
- реле системы впрыска топлива,
- реле электро вентилятора кондиционера,
- реле муфты компрессора кондиционера расположены на левом брызговике моторного отсека и закреплены на кронштейне крепления бачка системы гидроусилителя рулевого управления.
Отдельно, на кронштейне крепления бачка системы охлаждения, располагаются реле системы управления двигателем и реле бензонасоса.
Хотите помочь дополнить материал? Пишите всё в комментарии.
Особенности электрооборудования
Для начала предлагаем ознакомиться с описанием основных компонентов электрической схемы:
- Система зажигания. Она включает в себя распределительное устройство, катушку, коммутатор, свечи зажигания, а также высоковольтные провода. По этим проводам осуществляется передача искры для возгорания горючей смеси.
- Стартер, без которого запуск мотора также будет невозможен.
- Генераторное устройство, осуществляющее питание основного оборудования во время езды.
- Оптика. Речь идет об осветительных приборах головного освещения, стоп-сигналов, габаритов, а также световой сигнализации или поворотниках.
- Электродвигатель отопительной системы.
- Электродвигатель системы очистки лобового стекла.
- Приборная панель, где сосредоточены основные датчики, в том числе уровня топлива и температуры двигателя.
- Система подрулевого переключения — позволяет активировать работу стеклоочистителей, а также включить поворотники (автор видео — Андрей Набоков).
Основные составляющие конструкции
Как читать электрические схемы автомобиля? как правильно читать принципиальные электрические схемы?
На ГАЗ-66 генератор расположен с правой от двигателя стороны и крепится непосредственно к кузову автомобиля посредством кронштейна.
Его основные элементы:
- Наименование составляющей Функциональное назначение
- Роторная группа, состоящая из вала обмотки
- возбуждения и сваренных по наружной
- поверхности клювообразных полос в
- количестве 12 штук Отвечает за создание магнитного поля при вращении и располагается внутри устройства. Вращение обеспечивается посредством двух ремней, совмещенных со шкивом коленчатого вала двигателя
- Статорная группа, включая пакет стальных
- пластин, обмотку в виде соединенных
- группами катушек Индуцирует электроток на статорной обмотке
Так выглядит двигатель ГАЗ 66
- Закрывающий модуль с предустановленными
- подшипникам Обеспечивают герметичность корпуса, а также вращательные движения роторной составляющей
- Модуль со щетками Перенаправляют электроток, производимый генератором, в электрическую сеть автомобиля
- Блок выпрямления (диодный мост) Обеспечивает выпрямление поступающего переменного тока
- Модуль управления напряжением (регулятор) Отвечает за изменение и управление током, создаваемым в фазовых обмотках статора
Блоки в салоне
Расположение
Общая схема расположения электронных блоков управления в салоне
Левый руль
Правый руль
Описание
- Блок предохранителей / главный ЭБУ кузова
- Реле заднего противотуманного света
- Реле выключения света купола
- ЭБУ гидроусилителя рулевого управления
- Реле стеклоочистителя
- Соединительный разъем (CAN)
- ЭБУ сетевого шлюза
- ЭБУ ремня безопасности
- ЭБУ системы поддержки вождения
- LHD: Контроллер динамика приближающегося транспортного средства
- Блок предохранителей
- ЭБУ коррекции фар
- ЭБУ системы помощи при парковке
- ЭБУ управления коробкой передач
- ЭБУ управления питанием
- LHD: Модуль расширения
- Распределительный блок высоковольтной аккумуляторной батареи
- Стерео компонентный усилитель
- Датчик напряжения аккумуляторной батареи
- ЭБУ подушки безопасности
- Усилитель кондиционера
- ЭБУ управления стоп-сигналом
- RHD: Реле управления двойным замком двери
- RHD: реле звукового сигнала безопасности
Блок предохранителей
Он находится под самой панелью приборов с левой стороны. Для доступа надо убрать защитную крышку.
Левый руль
Правый руль
Фото пример исполнения
Пример схемы с крышки блока
Схема
Обозначение
| 1 | CIG 15 А — Розетка (прикуриватель) |
| 2 | ECU-ACC 10 А — Мультиплексная система передачи данных, наружные зеркала заднего вида, система поддержки водителя, аудиосистема, навигационная система |
| 3 | PWR OUTLET 15 А — Розетка |
| 4 | — |
| 5 | SEAT HTR FR 10 А — Обогреватель сиденья |
| 6 | — |
| 7 | SEAT HTR FL 10 А — Обогреватель сиденья |
| 8 | DOOR NO.1 25 А — Система блокировки замков дверей |
| 9 | — |
| 10 | PSB 30 А — Ремень безопасности с предаварийной системой |
| 11 | PWR SEAT FR 30 А — Электропривод сидений, поясничная поддержка |
| 12 | DBL LOCK 25 А — RHD: Система двойной блокировки |
| 13 | FR FOG 15 А — До Декабря 2011: Противотуманные фары |
| FR FOG 7.5 А — С Декабря 2011: Противотуманные фары | |
| 14 | PWR SEAT FL 30 А — Электропривод сидений, поясничная поддержка |
| 15 | OBD 7.5 А — Диагностический разъем |
| 16 | |
| 17 | RR FOG 7.5 А — Задний противотуманный фонарь |
| 18 | — |
| 19 | STOP 10 А — Стоп-сигналы, верхний стоп-сигнал, тормозная система, электрические стеклоподъемники, система поддержки водителя, сигнал аварийной остановки |
| 20 | |
| 21 | P FR DOOR 25 А — Стеклоподъемник |
| 22 | D FR DOOR 25 А — Стеклоподъемник |
| 23 | |
| 24 | DOOR RR 25 А — Стеклоподъемник |
| 25 | DOOR RL 25 А — Стеклоподъемник |
| 26 | S/ROOF 30 А — Люк |
| 27 | ECU-IG NO.1 10 А — Электрические вентиляторы охлаждения, мультиплексная система передачи данных |
| 28 | ECU-IG NO.2 10 А — Система поддержки водителя, ремень безопасности с предаварийной системой, внутреннее зеркало заднего вида, датчик скорости рысканья и перегрузки, тормозная система, электрический усилитель рулевого управления, навигационная система, электропривод люка в крыше, преднатяжители ремней безопасности, аудиосистема, аварийная сигнализация, указатели поворота, очистители ветрового стекла, очиститель фар |
| 29 | |
| 30 | GAUGE 10 А — Система регулировки высоты света фар, индикатор напоминания о ремне безопасности переднего пассажира, приборы и указатели |
| 31 | A/C 10 A — Система кондиционирования воздуха, система вентиляции с питанием от солнечных батарей, система кондиционирования воздуха с дистанционным управлением |
| 32 | WASHER 15 A — Омыватель стекла |
| 33 | RR WIP 20 A — Стеклоочиститель и омыватель заднего стекла |
| 34 | WIP 30 A — Стеклоочиститель |
| 35 | |
| 36 | MET 7.5 A — Приборы и указатели |
| 37 | IGN 10 A — Тормозная система, система поддержки водителя, система многоточечного впрыска топлива/ система последовательного многоточечного впрыска топлива, система подушек безопасности SRS, датчик присутствия пассажира, электрические стеклоподъемники, интеллектуальная система входа и запуска |
| 38 | PANEL 10 A — Система кондиционирования воздуха, аварийная сигнализация, подогрев сидений, трансмиссия, переключатель положения «Р”, навигационная система, система вентиляции с питанием от солнечных батарей, система кондиционирования воздуха с дистанционным управлением, интеллектуальная система помощи при парковке, очиститель фар, индикатор напоминания о ремне безопасности переднего пассажира, система регулировки высоты света фар, освещение перчаточного ящика, часы, аудиосистема |
| 39 | TAIL 10 A — Система регулировки высоты света фар, габаритные огни, задние фонари, освещение номерного знака, задний противотуманный фонарь, противотуманные фары |
Дополнительный блок предохранителей
- 10А WIP NO.4 — Круиз-контроль, динамический радар круиз-контроля, блок управления двигателем
- 10А WIP NO.4 — Круиз-контроль, динамический радар круиз-контроля, блок управления двигателем
Дополнительные элементы
Схема
Назначение
- ЭБУ системы управления сдвижной крышей
- Приемник управления дверью
- Блок плавкой вставки
- Распределительный блок высоковольтной аккумуляторной батареи в сборе
Цепи автомобилей выпуска до 2003 года, защищаемые плавкими предохранителями
| Электрические цепи, защищаемые плавкими предохранителями | |
| Верхний блок предохранителей | |
| № предохранителя
(номинальный ток) |
|
| Электродвигатель отопителя, электронасос системы отопителя* | |
| Электродвигатель дополнительного отопителя* | |
| Указатели поворота | |
| Комбинация приборов, реле сигнализатора стояночного тормоза, системы ЭПХХ,
таймер управления подогревателем — отопителем**, реле стеклоочистителя, свет заднего хода, сигнализатор неисправности микропроцессорной системы зажигания (ЗМЗ -4061, — 4063) |
|
| Аварийная световая сигнализация | |
| Сигнализатор торможения,
светильники освещения правого ряда сидений пассажирского салона, * зуммер и плафон платформы** |
|
| Дистанционный выключатель аккумуляторной батареи, радиооборудование | |
| Звуковой сигнал, прикуриватель, розетка переносной лампы | |
| Резервный | |
| Нижний блок предохранителей | |
| № предохранителя
(номинальный ток) |
Наименование оборудования защищаемых электрических цепей |
| Резервный | |
| Светильник (светильники**) освещения кабины,
плафон грузового салона (ГАЗ -2705, -27057) |
|
| Освещение приборов, подогреватель — отопитель | |
| Задний противотуманный свет | |
| Габаритный свет (правый передний, левый задний фонари),
сигнализатор габаритного света, фонари освещения номерного знака |
|
| Габаритный свет (правый передний, левый задний фонари) | |
| Ближний свет (левая фара), электрокорректор фар | |
| Ближний свет (правая фара), сигнализатор дальнего света | |
| Дальний свет (левая фара) | |
| Дальний свет (правая фара) |
* Для автобусов и автомобилей с двумя рядами сидений. ** Устанавливается на части автомобилей.






























